电话 028-87820058
QQ 316969152
微信

咨询
水泥回转窑电控系统
水泥回转窑属于建材设备类,是石灰窑的一种。回转窑按处理物料不同可分为水泥回转窑、冶金化工回转窑和石灰回转窑。
水泥回转窑是水泥熟料干法和湿法生产线的主要设备。水泥窑主要用于煅烧水泥熟料,分干法生产水泥窑和湿法生产水泥窑两大类。冶金化工窑则主要用于冶金行业钢铁厂贫铁矿磁化焙烧;铬、镍铁矿氧化焙烧;耐火材料厂焙烧高铝钒土矿和铝厂焙烧熟料、氢氧化铝;化工厂焙烧铬矿砂和铬矿粉等类矿物。石灰窑(即活性石灰窑)用于焙烧钢铁厂、铁合金厂用的活性石灰和轻烧白云石。回转窑广泛用于冶金、化工、建筑耐火材料、环卫等工业。该回转窑由筒体,支承装置,带挡轮支承装置,传动装置,活动窑头,窑尾密封装置,喷煤管装置等部件组成。 回转窑的窑体与水平呈一定的倾斜,整个窑体由托轮装置支承,并有控制窑体上下窜动的挡轮装置,传动系统除设置主传动外,还设置了在主电源中断时仍能使窑体转动,防止窑体弯曲变形的辅助传动装置,窑头、窑尾密封装置采用了先进的技术,保证了密封的可靠性。
水泥回转窑的回转窑结构坚固、运转平稳、出窑产品质量高,并可为用户提供先进的高效立筒预热器、五级旋风预热器。
水泥回转窑除锻烧水泥熟料外,还用来锻烧粘土、石灰石和进行矿渣烘干等;耐火材料生产中,采用回转窑锻烧原料,使其尺寸稳定、强度增加,再加工成型。有色和黑色冶金中,铁、铝、铜、锌、锡、镍、钨、铬、锉等金属以回转窑为冶炼设备,对矿石、精矿、中间物等进行烧结、焙烧。如:铝生产中用它将氢氧化铝焙烧成氧化铝;炼铁中用它生产供高炉炼铁的球团矿;国外的“SL/RN法”、“Krupp法”用它对铁矿石进行直接还原;氯化挥发焙烧法采用它提取锡和铅等。选矿过程中,用回转窑对贫铁矿进行磁化焙烧,使矿石原来的弱磁性改变为强磁性,以利于磁选。化学工业中,用回转窑生产苏打,锻烧磷肥、硫化钡等。该法具有能耗低、用电少、不用硫酸和可利用中低品位磷矿的优点,很快得到推广。
水泥回转窑此外,在环保方面,利用水泥窑焚烧危险废物、垃圾,这不仅使废物减量化、无害化,而且将废物作为燃料利用,节省煤粉,做到废物的资源化。
近年来,随着水泥干法生产线的日益成熟,其日产量也迅猛提高,为了提高水泥产品的质量和产量,回转窑电控系统的稳定性和可靠性有着最直接的关系。
我公司长期致力于回转窑电气的应用与实践,具有丰富的设计选型和现场调试经验,给用户提供合理且经济适用的控制系统。
合理的选型
减少用户的一次性投资。回转窑窑体在静止时,物料处于转窑的正下方,在窑启动并不断加速的过程中,整个窑体及窑内的物料克服自身惯性而升速,当物料偏移正下方最大角度时,此时所需转矩最大,这是个加速过程,一个克服设备巨大惯性的过程,一旦驱动电流克服了这种大惯性负载而起动起来,维持正常运行所需的驱动能量及转矩就很小了。
根据回转窑的这一负载特性,选择变流器和电动机的功率就比较复杂,功率选择过大,起动没问题,但正常运行时出现大马拉小车的现象,这样不仅能耗大,而且一次性投资也相应加大;功率选择小些虽然能够正常运行,但起动很困难。所以对调速装置的选型至关重要。
完善的结构设计
电控柜的合理设计大大减少了运行的故障率。直流装置在2000A、交流变频在700A以下均采用单柜式,这样既减少了柜间连接所造成的电气故障,又方便设备维护和检修。
优越的电气性能
提高系统的可靠性和稳定性,从而大大提高质量和产量。电控系统选用优质的元器件,其控制方式具有本地和中控两地操作,本地和中控都可以观察电机的运行参数和状态,以便于操作人员维护及检修以及对回转窑运行状况的监控,提高了产品的质量。完善的保护功能和故障提示功能使维护人员可以进行方便、快捷的日常维护,大大提高了产量。采用交流进线电抗器,降低了驱动器对电网的谐波影响,同时也对设备起到了保护作用。

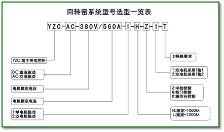
水泥生产线电气传动系统型号选型
回转窑窑体驱动电机一般分为两种:直流电机和交流电机。我公司也相应地采用全数字直流驱动器和交流变频器来实现对窑体速度的精确控制。
